香港宝典免费大全
咨询电话
0755-8299 4126

电器与工具

破壁机控制板硬件开发设计


本文优化的破壁料理机所具有的主要功能是果蔬物料的制汁,其原理是将果蔬物料与水按一定的比例进行破碎制汁,料理机电机高速运转带动刀片碰撞破碎物料颗粒达到制汁的效果。目前,市场上破壁料理机主要应用单相串激电机进行控制。由于流体运动的不确定性,电机的负载具有随机的变化。本文优化的目标是在随机变动的负载情况下,即流体翻转情况下,实现对电机转速的精确控制。并且结合数值模拟和实验的结果,得出转速这一因素对破碎效果影响较大,对其控制系统进行优化设计有利于提高物料的破壁出汁率。

由于串激电机的机械特性,在负载突变时,电机电流会发生较大的变化,可能会发生电机堵转,电机对外部环境造成的电磁干扰会比较大;同时功率较大的情况下,温升快,不适宜长时间工作,这些都是在设计中需要解决的问题。

一、破壁料理机系统的硬件原理

在破壁料理机的硬件电路中,要满足其工艺和安全等要求。在工艺上,受整机体积所限,要求料理机的控制器的体积小;在安全上,要求在产品运行过程中,如果遇到断电源后再来电的情况,产品不可以有自启动的危险,必须通过开关或按键复位后才能重新启动,以保证使用者的安全。

根据单相串激电机的调速原理采用的可控移相全波控制,硬件设计了电源电压过零检测电路,采用电压过零的时刻作为出发导通角的时间基准;设计速度采集的电路,器件体积小、重量轻且安装方便,便于实验操作;电机驱动电路采用双向可控硅作为控制器件,并且设计可控硅失速检测等安全保护电路以保证电机安全可靠运行。

破壁料理机控制系统框图


本文对于硬件系统的优化设计就是围绕单相串激电机的驱动控制进行设计。其硬件方案如上图所示,220V交流电输入经过浪涌保护,滤波电路之后,作为阻容降压电路的输入,通过电阻和降压后供电给5V的外部直流电源,采用AMS1117芯片作为稳压器,AMS1117芯片是通过对输出电压进行采样后,反馈至芯片内部的调节电路进行调节内部输出级调整管的阻抗,使得输出电压处于一个3.3V的稳定状态,为单片机提供工作电压,另一路作为单相串激电机的输入母线电压。过零检测电源母线电正向电压变化到负向的时刻作为调节可控硅导通角的时间基准,改变串激电机两段的电压信号,从而实现料理机的速度控制。电机的速度是利用单片机测量光电传感器输出产生经整形后的脉冲周期,进行转换计算得到,作为系统闭环的反馈量,单片机根据控制算法给出控制器的输出,通过可控硅控制电路驱动可控硅开关,根据控制算法获得的导通角的大小,从而实现对串激电机速度的精确控制。

作为微处理器采用的是STM32F103RCT6,STM32F103RCT6嵌入式芯片是由意法半导体(STMicroelectronics)推出的一款ARM Cortex-M3内核的32位微控制器,其工作频率为72MHz。ARM Cortex-M3内核支持的Thumb-2指令集使得STM32具有更好的指令效率和更强的性能[72,73],同时,该芯片具有丰富的通讯接口资源以及众多的高性能外设资源。

在STM32F103RCT6主控制电路如下图所示。主控制电路主要包括了晶振、TTL电平串口、通用I/O口以及按键启动等。晶振电路主要是为CPU以及其他电路提供所需的工作时钟,由于其内部的高速时钟精度有限,采用外设8MHz的晶振作为系统的时钟以保证控制系统时钟的精度。


破壁机的STM32F103RCT6主控制电路


二、破壁机的电路模块设计

2.1过零检测电路

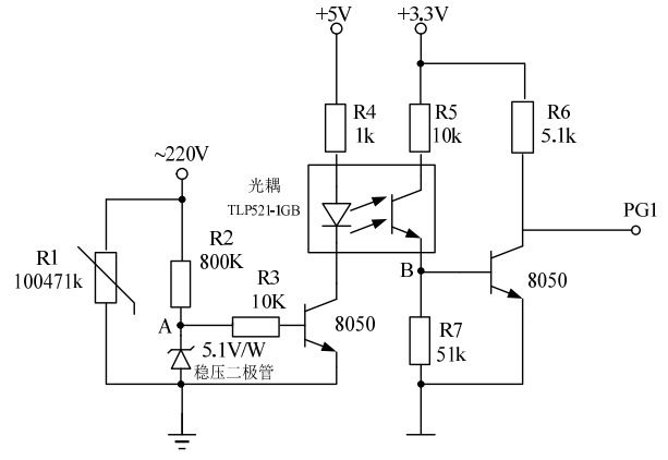
料理机需要通过控制可控硅的导通角来实现电机转速控制,过零信号检测电路的优劣对料理机调速性能起到至关重要的作用。过零检测电路如下图所示。当交流点正半波输入且电压大于5V时,稳压二极管反向击穿,使A点电压一直维持在5V,经过三极管8050放大电流驱动光耦中的发光二极管,此时三极管发射极正偏,集电极反偏,因此PG1为低电平。相反,当交流电负半波输入时,稳压二极管正向导通,PA=0,则使三极管8050处于截止状态。当光耦同样处于关闭状态,则PB=0,三极管处于截止状态,因此此时PG1为高电平。

破壁机的过零检测电路


2.2速度检测电路

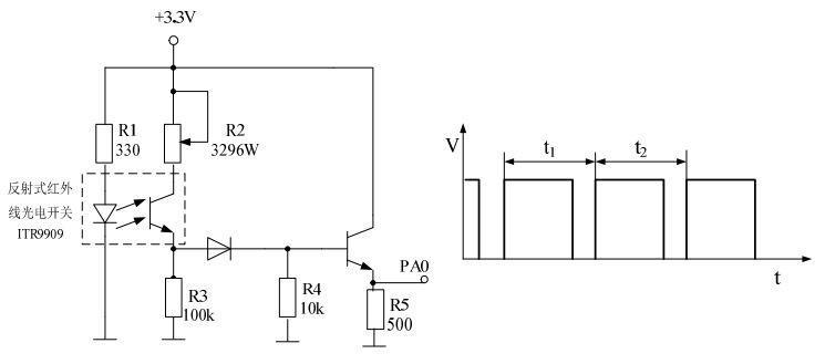
本文的料理机系统是一个速度闭环控制系统,其控制的主要目的就是实现不同速度给定的恒值控制,所以准确的速度反馈对于系统性能相当重要。本文主要利用反射式红外线光电开关ITR9909与相应的电路配合,进行速度的检测,如下图所示。主要的原理为当反射式红外开关检测到反射光线时,NPN三极管处于放大状态,则PA0被置于高电平;相反,光电开关没有检测到反射光线时,三极管处于截至状态,则PA0被置于低电平。

破壁机的速度检测电路及速度捕获


由此,电机在工作运转时,红外开关被间歇遮挡,该电路向微控制器单片机输入方行波信号,利用输入捕获程序。在方波上升沿时,产生捕获中断服务标志,此时定时器开始计时截止至下一方波上升沿计时结束,该时间信息代表电机旋转一周所用时间。通过输入捕获得到其周期时间,折算成电机的转速数据,其中,可通过调节电位器的阻值改变光电开关的灵敏度。

2.3电机驱动电路

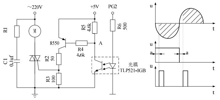
料理机用串激电机是通过可控硅调速来实现电机的速度控制。电机驱动电路是料理机的关键部分。可靠的驱动电路和控制信号是现实电机调速的保证。串励电机其原理和基本结构就是一台直流串励电机,定子绕组是2极的集中绕组,转子上有线绕的分布绕组,并且带有换向器和碳刷用来改变流入转子的电流方向。串励电机具有启动力矩大、效率高、调速方便等优点。由于控制电路简单,串励电机成本较其他变速电机低,料理机用串激电机在料理机运转时电机的最高转速可以达到每分钟12000转以上,经过减速箱带动负载运转。下图是料理机电机驱动电路。

破壁机电机驱动电路


其电机驱动电路主要原理为当PG2处于高电平时,光耦中的发光二极管正常工作,A点电压为零,PNP三极管8550发射极正偏,集电极反偏,三极管处于放大工作状态,则PB>0,使双向晶闸管(可控硅)导通,电机正常运转工作。相反,PG2处于低电平时,三极管处于截止状态,PB为零,无法触发可控硅导通角,电机停止工作。

以上就是我们香港宝典免费大全为您介绍的破壁机控制板优化设计示例。如果您有破壁机方案开发需求,可以放心交给我们。我们代理多种单片机、语音芯片、双模蓝牙IC、wifi芯片。品牌有松翰单片机、应广单片机、杰理蓝牙、安凯蓝牙、全志、瑞昱(realtek)。我们的技术服务范围有:PCB设计、单片机开发、蓝牙方案、软硬件定制开发、APP开发、小程序开发、微信公众号开发等。还可以承接智能电子产品方案设计、生活电器开发、美容仪器研发、物联网平台应用、智能家居控制系统、TWS耳机、蓝牙耳机音箱开发、儿童益智玩具方案开发、电子教育产品方案设计等。

  • 返回顶部